Extending the output range of thermoelectric coolers
By JASON CHONKO
Keithley Instruments, Inc.
Fiber-optic communication systems use solid-state lasers to generate and amplify light beams that carry thousands of voice and data channels. These lasers require tight temperature control with active cooling to prevent mode hopping, maintain the laser diode's dominant output wavelength, and provide stable light intensity or output power. Otherwise, the DWDM communication systems in which the lasers are used may suffer signal overlap, crosstalk problems, and inadequate carrier amplitude. Overheating shortens the laser's mean time before failure (MTBF), and may even cause catastrophic failure. Tight temperature control is required for yield management and accurate testing in production applications.
With the recent introduction of higher power erbium-doped fiber amplifiers (EDFAs), Raman amplifiers, and optoelectronic modulators, more cooling is needed for the lasers used in these products. Typically, thermoelectric coolers (TECs) are used for temperature control. TECs are active semiconductor heat pumps that provide reliable temperature control in a small and economical package. A TEC requires a stable power supply with a current output that is controlled by a feedback loop as shown in Figure 1. The feedback loop's input is the temperature of the device as measured by a transducer, such as a thermistor, resistance temperature detector, or semiconductor temperature sensor.
TEC and controller limitations
The TEC controller is a precision voltage source that uses proportional-integral-derivative (P-I-D) loop control to maintain a stable setpoint temperature, typically within ± 0.005 ° C. At startup, P-I-D control usually converges to the setpoint temperature without excessively overshooting or undershooting it.
With laser diode drive currents now approaching 5A, TEC controllers face greater power demands, however. The laser input energy is expressed as P = (I2R), where P is the power (heat) in watts generated by the current (I) flowing through the laser's resistance (R). A typical laser diode has a resistance of 2 Ω. When powered by a 5A drive current, the laser chip, which is about the size of a grain of salt, produces 50 watts of heat. Due to the high energy density in these chips, their application in EDFAs and Raman pump modules require temperature control for both the device and the test fixture. Based on the energy efficiency of a typical TEC, arrays of these devices are now needed for high power laser cooling. Such arrays, wired in series and/or parallel, have input power requirements that exceed 50W, which often exceeds the upper limits of existing TEC controllers.
Bipolar operational power amplifiers
A solution to this problem is to add a bipolar operational power amplifier (BOPA) to the output of an existing TEC controller as a high current voltage follower. BOPAs are available in a wide variety of sizes (i.e., power output ratings), as well as output voltage and current ratings, to satisfy virtually any temperature control requirement. However, there are some key issues to keep in mind, such as BOPA and power supply bandwidth, current ripple, output noise, connection scheme, and calibration (voltage offset and gain tuning).
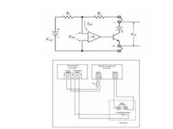
A bipolar power supply, shown in Figure 2, may be modeled as an inverting operational amplifier, described by the equation:
EO = - (Rf / Ri) * Eref
Where EO = the Vout of amplifier, Rf is the resistance of feedback resistor in the amplifier, Ri is the input resistance, and Eref is the input signal.
The gain of the power supply is represented by the equation:
G = RfIf Rf = Ri , then G = 1 and the power supply will merely invert Eref ; i.e., EO = - Eref. For a given feedback resistance in the amplifier, the gain of the power supply varies with input resistance, Ri. For example, if Rf = 100k Ω and Ri = 10k Ω, then G = 10. If the input voltage Eref = 10V, this gain results in a power supply output EO = - 10 * 10V = - 100V.
When a BOPA is connected to the output of a TEC controller as part of a P-I-D loop, the voltage output of the controller is Eref and the output of the BOPA, E0, has inverse polarity. The output of the combined system, properly connected, is limited by the performance of the BOPA.
Power supply/BOPA selection
The voltage and current required from the power supply/BOPA combination is determined by the specifications of the TECs and how they are connected. TECs connected in series work well with a relatively low cost voltage supply. On the outside chance that a TEC fails as an open circuit, the downside to the series arrangement is that all cooling is lost. In a parallel arrangement, if one TEC fails as an open circuit, the remaining ones continue to supply cooling. However, the P-I-D coefficients in the control loop will no longer be correct and control efficiency will suffer. If a current supply that fulfills the requirements for this application is already available, the parallel arrangement may make sense. Otherwise, a series arrangement is probably best.
It is important to select a BOPA with an output rating (voltage and current) that covers the full operating range of the TECs. Adequate BOPA bandwidth is also critical. Bandwidth is a figure of merit that represents how quickly the BOPA output reacts to changes in input voltage, Eref. The BOPA must be able to "keep up" with the output of the power supply. Practice has shown that a power supply-BOPA combination with a bandwidth equal to or greater than 18 kHz (a slew rate of 11V/sec) should provide adequate TEC regulation. Power supplies and BOPAs with lower bandwidth may be acceptable, but it's always wise to evaluate different products for performance and suitability before making a final choice.
Excessive current ripple (>10%) or output noise will lower the efficiency of the TEC and may cause unstable temperature control. Experience has shown that a power supply with a current ripple specification of 0.1% or less is adequate. This allows for a significant amount of BOPA gain, which also acts on input ripple and noise.
Wiring connections
This section assumes that the BOPA is used with an existing TEC power supply-controller, a commercially available unit or assembled components (power supply, temperature control unit, SCR controller, etc.). A major advantage of commercial units is a significant reduction in the amount of hardware and software that must be integrated into a final system. Some of these products can also simplify and speed up the P-I-D tuning of the control loop.
Regardless of the power supply-controller hardware, there are certain precautions that must be observed in the TEC connections. Whether wired in series or parallel, the TECs must be attached to the laser diode heat sink with a thermally conductive material such as tape, grease, etc. Next, attach the appropriate temperature sensor (thermistor or thermo-couple, etc.) to the heat sink. The temperature sensor, which provides temperature feedback information to the control loop, should be placed on the surface to be cooled.
By way of example, let's assume that two TECs are being used. Each is specified to operate at Imax = 2A and Vmax = 10V. The TECs are wired in series so that the total voltage drop is Vmax = 20V. In this example, the power supply-controller has a 10V output limit, so it is unable to provide sufficient output voltage to produce the desired operating temperature range of this TEC configuration. A BOPA with a rating of at least 40W (20V @ 2A) is needed to drive these TECs.
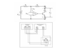
Connect all the components as shown in Figure 3. The potentiometer functions as a tunable Ri that can vary the gain of the amplifier, and thus, EO. In this example, our TECs require 20V and a gain factor of two, given that the maximum output of the TEC controller is 10V. Presumably, the temperature sensor connections to the controller are the same as they were with a single TEC. However, the positive lead of the second TEC goes to the negative output of the controller, and the negative lead of the first TEC goes to the positive output of the controller. This wiring arrangement is due to the voltage inversion (sign change) of the operational amplifier at the BOPA input.
Voltage offset and gain tuning (calibration)
The first step in the gain tuning process is to minimize voltage offset. This is done to make sure there is negligible current flow from the BOPA to the TEC when the controller output is off. A non-zero current flow can produce undesirable temperature changes and damage the device under test or fixture.
Before making the offset and gain adjustments, allow the instruments to achieve the specified warm-up period to verify that the TECs and temperature sensors are at ambient temperature. Next, attach an external voltmeter to the BOPA output. With the power supply-controller on(but its output turned off(adjust the BOPA's voltage control to reduce the voltage output shown on the external voltmeter to zero if possible.
Double check the voltage offset by turning on the controller output and adjusting the power supply-controller output voltage to zero. The manner in which this is done depends on the hardware features. If a digital output meter that reads voltage is not included on the controller, attach a second digital voltmeter across the controller output. The controller output offset voltage and the BOPA output voltmeter reading should be identical.
Next, the BOPA voltage gain is adjusted by sourcing a voltage with the power supply-controller and varying the external potentiometer (Ri in Figure 3) to achieve the desired ratio of EO / Ei. Assuming the controller is outputting 10V, then for the example above, the BOPA gain must be set so that G = 2. Since G = Rf / Ri , then Ri must be half the value of Rf. Adjust the external potentiometer Ri until the desired BOPA output is achieved (20V for this example).
Finally, the controller P-I-D coefficients must be optimized for the entire control loop, which now includes the BOPA. (See instructions in the controller manual.) If this is done manually, the process is quite tedious and lengthy. Some commercial TEC controllers include an autotuning or "SMART" tuning feature to speed up the process, but in most cases this will not work when a BOPA is added to the control loop.
Other precautions
Possible sources of error affecting performance include:
• the use of improper P-I-D coefficients,
• variations or drift in any number of parameters, such as offset voltage or non-zero voltage output of the power supply with the controller output off; drift in the gain or Rf / Ri ratio; or change in thermal characteristics of the fixture and/or device under test.
As always, use appropriate safety precautions to ensure that personnel does not come into contact with hazardous voltages. Also, capacitors and semiconductor devices can explode if too much voltage or power is applied so make sure the device under test is fully enclosed to avoid the possibility of flying debris. It is the responsibility of the test system designer, integrator, and installer to ensure operator and maintenance personnel protection is in place and effective.
With attention to these details, a BOPA is a cost-effective solution that extends the range of an existing TEC controller. This scheme also is useful for testing charge coupled device arrays and many other components. With a suitable adapter, some of these controllers can also be used to control the temperature of devices with resistive heaters.
Jason Chonko is an applications engineer in the Optoelectronics Group of Keithley Instruments, Inc., (Cleveland, OH). He can be reached at 440-248-0400, or by e-mail at [email protected].
Figure 2 (top). A bipolar power supply modeled as an inverting operational amplifier.
Figure 3 (bottom). This schematic shows how a bipolar operational power amplifier is connected with thermoelectric coolers, a temperature sensor, and a temperature control unit.

